Гидроприводы
-
Гидростатика
-
Применение уравнения Бернулли
-
Истечения жидкости через отверстия
-
Гидравлический расчет трубопроводов
-
Гидромашины
-
Гидроприводы




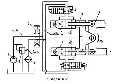
Задача 6.38 Трактор имеет механизм поворота, состоящий из шарнирно сочлененных передней П и задней 3 полурам, а также гидропривода поворота, упрощенная схема которого приведена на рисунке. Рабочая жидкость подается насосом 1 через трехпозиционный распределитель 2 и клапанные коробки 3 в гидроцилиндры 4 и 5. Гидравлическая система имеет также фильтр 6 и предохранительный клапан 7. При положении распределителя, изображенном на рисунке, в правую полость гидроцилиндра 4 от насоса поступает жидкость, а левая полость соединена со сливным трубопроводом и шток гидроцилиндра 4 движется влево. Шток гидроцилиндра 5 при этом движется вправо. Таким образом осуществляется поворот трактора. Определить мощность, потребляемую насосом, если к. п. д. 0,7; момент сопротивления повороту Мс = 125 Н*м. Задачу решить при b = 0,5 м; l1 = 1,4 м; l2 = 1,2 м; l3=1 м; D = 90 мм; dш = 40 мм; dт=12 мм; V = 0,5 Ст; р = 900 кг/м3; рабочий объем насоса V = 46 см3; частота вращения насоса n = 1800 об/мин; объемннй к. п. д. = 0,85 при Рн = 3 МПа; зквивалентная длина для распределителя lp = 200 dт; для фильтра lф = 400 dт. Коэффициент сопротивления клапанной коробки ξ = 15.
Указания:
1. Задача решается графоаналитическим методом.
2. При расчете принять, что силы на штоках гидроцилиндров одинаковы.


Автор страницы: admin



